AZG 981
AZG 981
Zdravím všechny,
na stůl mi přinesli zřejmě ze sklepení - vlhkého pohnilou desku.. pro mnoha čištění nedestruktivního jsem objevil Supraphon AZG 981 - našel jsem, že je to korekční předzesilovač Ge pro mgd. přenosku.
Zatím není ani co zkoumat, natož kreslit. Tak se poptávám, zdali některý fanda by ho neměl, nebo nevěděl, jak a kde by se dalo objevit. !
Za každou informaci budu vděčný.
Landa František(1946/75)
na stůl mi přinesli zřejmě ze sklepení - vlhkého pohnilou desku.. pro mnoha čištění nedestruktivního jsem objevil Supraphon AZG 981 - našel jsem, že je to korekční předzesilovač Ge pro mgd. přenosku.
Zatím není ani co zkoumat, natož kreslit. Tak se poptávám, zdali některý fanda by ho neměl, nebo nevěděl, jak a kde by se dalo objevit. !
Za každou informaci budu vděčný.
Landa František(1946/75)
Re: AZG 981
Asi rok zpatky jsem ho taky objevil ke gramofonu.
Mel jsem ho nekolik let v zasobach, tak jsem ho zastavel do krabicky.
Myslim, ze schema jsem k tomu poshanel,
ale az zitra se podivam v trucovne. Jestli nebude nekdo rychlejsi.
Mam dojem, jestli schema se nenaleza i v Kottkovi.
Mel jsem ho nekolik let v zasobach, tak jsem ho zastavel do krabicky.
Myslim, ze schema jsem k tomu poshanel,
ale az zitra se podivam v trucovne. Jestli nebude nekdo rychlejsi.
Mam dojem, jestli schema se nenaleza i v Kottkovi.
Re: AZG 981
Jenže já toho jediného Kottka nemám.. La
- Jirka84835751
- Moderátor
- Příspěvky: 998
- Registrován: 17.10. 2011, 18:51
- Bydliště: U Mohelnice dál od Olomouce
- Kontaktovat uživatele:
Re: AZG 981
Já mám doma ten 983 a tady z netu je fotka desky, jestli je to ona.
Ještě něco o těchto zesilovačích je toto: AZG981 je bambusový vestavný předzesilovač pro MM vložku typu VM2101
AZG982 je totéž, ale v plechové krabičce
AZG983 je už křemíkový dvoutranzistorový /na kanál/ vestavný předzesilovač pro MM vložky
AZG984 je křemíkový, /na kanál/ třítranzistorový předzesilovač v krabičce pro MM vložky
AZG985, vyrobený ve velmi malém počtu kusů, je předzesilovač pro MM vložky stejného zapojení,
jako je v AZS224, tedy s OZ Signetics NE5534
Ještě něco o těchto zesilovačích je toto: AZG981 je bambusový vestavný předzesilovač pro MM vložku typu VM2101
AZG982 je totéž, ale v plechové krabičce
AZG983 je už křemíkový dvoutranzistorový /na kanál/ vestavný předzesilovač pro MM vložky
AZG984 je křemíkový, /na kanál/ třítranzistorový předzesilovač v krabičce pro MM vložky
AZG985, vyrobený ve velmi malém počtu kusů, je předzesilovač pro MM vložky stejného zapojení,
jako je v AZS224, tedy s OZ Signetics NE5534
Re: AZG 981
To víte, že existoval korekční předzesilovač AZG981. Jeho popis a schema, které bylo zveřejněno v knize H. Meluzina Radiotechnika na str. 248 - 250, Vám posílám zde:
www.uschovna.cz/zasilka/TRF3KIAB263FAMVV-L9B
Naskenovaný servisní návod je uveden zde:
http://www.radiohistoria.sk/Oldradio/ma ... id/0005807
a pokud napíšete Ing Cingelovi, tak Vám ho e-mailem pošle.
Popis AZG981 byl také uveřejněn v časopise Hudba a zvuk, ročník 1969, číslo 3, strana 104. Bohužel, tento časopis nevlastním.
www.uschovna.cz/zasilka/TRF3KIAB263FAMVV-L9B
Naskenovaný servisní návod je uveden zde:
http://www.radiohistoria.sk/Oldradio/ma ... id/0005807
a pokud napíšete Ing Cingelovi, tak Vám ho e-mailem pošle.
Popis AZG981 byl také uveřejněn v časopise Hudba a zvuk, ročník 1969, číslo 3, strana 104. Bohužel, tento časopis nevlastním.
Naposledy upravil(a) hakz dne 14.04. 2025, 13:04, celkem upraveno 1 x.
Re: AZG 981
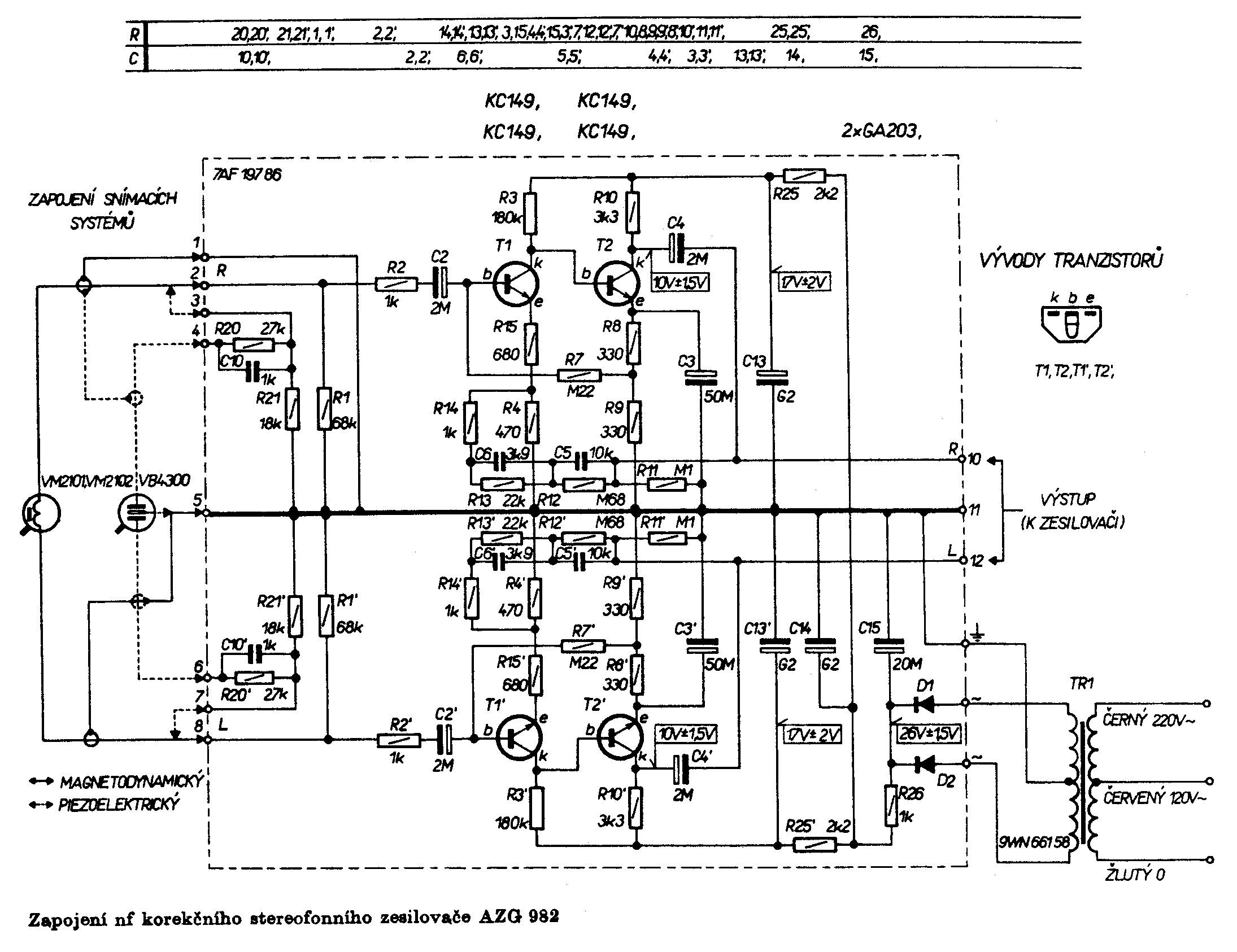
Tak uz jsem se dostal do trucovny.
Ta moje deska ma oznaceni AZG982 a schema vypada takto:
Ta moje deska ma oznaceni AZG982 a schema vypada takto:
Re: AZG 981
Tak jdu do sklepa ... dík FLhakz píše: ↑03.01. 2022, 15:16To víte, že existoval korekční předzesilovač AZG981. Jeho popis a schema, které bylo zveřejněno v knize H. Meluzina Radiotechnika na str. 248 - 250, Vám posílám zde:
www.uschovna.cz/zasilka/TRF3KIAB263FAMVV-L9B
Naskenovaný servisní návod je uveden zde:
http://www.radiohistoria.sk/Oldradio/ma ... id/0005807
a pokud napíšete Ing Cingelovi, tak Vám ho e-mailem pošle.
Popis AZG981 byl také uveřejněn v časopise Hudba a zvuk, ročník 1969, číslo 3, strana 104. Bohužel, tento časopis nevlastním.
S pozdravem Zbyněk Hák.
